首页 > 标准规范 > 标准动态 > 浏览文章
团体标准《装修垃圾精细化分选技术规程》解读
作者:王思娅1 杨茗杰2 陈磊1 张琳娜1 侯健驰1 刘明玉1
1.中国建筑科学院研究院有限公司
2.台成环保科技股份有限公司
01 标准立项背景
随着社会经济水平发展,人民生活水平提高,对建筑空间和使用功能的要求日益提高,加快了装修装饰工程频次,保守估计中等规模以上城市每年直接排放的装饰装修垃圾可达数百万吨,且逐年持续排放。在装饰装修过程中,由于地域建筑形式、气候条件、个人喜好、材料选择、装饰施工习惯等方面的原因,使装饰装修拆除垃圾具有组分多变复杂、单一组分占比小的特点。而传统以筛分为主的分类、分离工艺,难以实现装饰装修垃圾多组分的精细化分选,也直接增加了后续再利用的难度。给装饰装修垃圾的分选和利用带来一定的难度,致使拆除垃圾现有存量达数百亿吨,且存量成不断呈上升态势,造成了严重的生态危机和资源浪费。因此,装饰装修垃圾的精细化分选问题亟待解决。
装饰装修垃圾的处理利用在我国是一个崭新的课题。目前我国对于建筑垃圾处理虽有《建筑垃圾技术处理标准》(CJJ/T134-2019),但是该标准主要是对建筑垃圾处理的建厂选址、堆填、填埋处置和资源化利用等方面作出了规定,缺乏对装饰装修垃圾精细化分选的相关要求,造成部分企业无从下手,无章可循。因此,制定关于装饰装修垃圾精细化分选的技术标准,从拆除、运输、贮存、分选工艺、分选质量等方面进行规定,使相关企业精细化分选有据可依,对保持行业良性发展具有重要意义。
为提高装修垃圾的资源化利用水平,推动行业规范化发展,《装修垃圾精细化分选技术规程》(T/CECS 1605-2024)(以下简称《规程》)于2024年5月8日发布,于2024年10月1日施行。该《规程》明确了装修垃圾分选的技术要求、工艺流程及管理规范,为行业提供了科学依据。《规程》的编制和实施将有助于规范装饰装修垃圾的精细化分选过程和分选质量,有助于推广普及装饰装修垃圾处理利用,有助于推动我国建筑垃圾固废资源化事业的顺利发展,实现城市垃圾变成“城市矿山”,减少资源浪费,对促进我国绿色循环可持续发展经济发展具有重要意义。本文将从标准立项背景、主要技术内容等方面进行详细解读,以促进该标准的推广应用。
02 主要技术内容
本规程共分6章和2个附录,主要内容包括:总则、术语、基本规定、预处理、分选系统、运行与维护等。
1.适用范围
本《规程》适用于装修垃圾的预处理、破碎、筛分、风选、水浮选、磁选、涡电流分选、智能分选、人工分选等精细化处置过程。规范装修垃圾分选过程,做到技术先进、安全适用,确保分选质量。在我国低碳循环经济的大背景下,随着我国建筑垃圾资源化利用进程的推进和深入,传统的拆除类建筑垃圾基本实现合理处理利用之后,装饰装修垃圾已成为关注的焦点。但在装饰装修过程中,由于地域建筑形式、气候条件、个人喜好、材料选择、装饰施工习惯等方面的原因,使装饰装修拆除垃圾具有组分多变复杂,单一组分占比小的特点。这就给装饰装修垃圾的分选和利用带来一定的难度,致使拆除垃圾现有存量达数百亿吨,且存量呈不断上升态势,造成了严重的生态危机和资源浪费。目前,很多地区已经开始尝试探索相关研究工作,并积累的一定的实践经验。因此,为了进一步规范分选技术,提高分选质量和效率,实现装修垃圾的精细化分选而编制本规程。
2.预处理要求
《规程》对运输装修垃圾及装修垃圾预处理区域布置时提出预处理要求。运输车辆和运输方式需进行破碎、压缩、装袋等预处理;在布置预处理区域时需满足装修垃圾中大块杂物和少量金属初选等处理,同时宜包括人工挑拣和机械处理等预处理。装修垃圾预处理应设置作业区和配备专业机具,满足装修垃圾的大块物料和少量金属初选、大块硬质物料初破碎、破袋破碎、初级粗筛分等处置要求。装修垃圾预处理的作业区应符合下列规定:
(1)应能满足装修垃圾运输车辆与其他生产机具顺畅作业的要求;
(2)应设置不同物料分类堆放区,并应设置明显标志;
(3)作业区内装修垃圾堆体高度不宜超过6m,放坡宜小于45°;
(4)应与卸料贮存区域统筹规划布局。
由于装修垃圾通常为袋装化的居民家庭装修垃圾,因此,装修垃圾预处理工艺宜设置破袋破碎。装修垃圾预处理应设置作业区和配备专业机具,满足装修垃圾的大块物料和少量金属初选、大块硬质物料初破碎、破袋破碎、初级粗筛分等处置要求。装修垃圾经预分选后的产品需分区、分类贮存,并采取措施避免二次污染。二次污染不仅指经分类后不同物料间的混料污染,而且指经分类后固体废弃物未采取有效措施导致的扬尘、废水、废气等二次污染。
3.分选要求
装修垃圾按材料特性和组分的不同,可进行一级分类和二级分类,二级分类是在一级分类基础上的细分(见表1)。
表1 装修垃圾分类及来源
3.1一般规定
装修垃圾处理工艺设计主要从高效、稳定、节能、节地、安全、易检修等原则出发,提出了相应的设计要求。根据资源化利用要求的不同,装修垃圾的精细化分选要求也会有所不同,为实现最大资源化利用的目的,经过精细化分选工艺后,需要分选出来的各物料的分选率均应大于95%。分选率主要用于评价精细化分选工艺的分选水平。指标设定《规程》参考了现行行业标准《固定式建筑垃圾处置技术规程》(JC/T 2546)的相关规定。
3.2破碎要求
应综合考虑装修垃圾物料特性、预处理情况、物料平衡、处理能力、资源化利用要求等因素,合理制定破碎工艺及设备,并满足处理产能与效率、骨料粒度与粒形等要求。如破碎系统制备再生粗骨料的针片状颗粒含量需满足现行国家标准《混凝土用再生粗骨料》(GB/T 25177)的有关规定。装修垃圾中砖、混凝土块等骨料的强度普遍较低,二级破碎后即可获得较好的粒型,一般不需要进行三级处理。除非对成品粒径要求很小时,可选用三级破碎。为保证再生材料的成品粒径不超过使用要求,成品破碎需与筛分配合设计,筛分截留未达到要求的超规格料,应返回破碎机再次破碎,从而形成闭路流程,满足再生材料的出料粒径要求,提高资源化利用率。图1为大块骨料破碎再生利用工艺流程。
图1 大块骨料破碎再生利用工艺流程
3.3筛分
《规程》提到筛分系统工艺应根据装修垃圾物料特性、物料平衡、预处理情况、设计产能、资源化利用需求和工艺路线等因素综合确定。筛分系统应选择多级筛分,筛分设备可选用棒条筛、张弛筛、复合振动筛、弹跳筛、滚筒筛、螺杆筛等,并应根据不同的工艺节点合理选用。筛分设备的筛分效率不宜小于80%。筛网孔径选择应与产品规格设计相适应。筛分系统应采取防尘和降噪措施。
筛分效率的制定一方面是结合分选效率和分选质量的要求;另一方面参考了在编建筑垃圾再生骨料生产成套装备技术要求的相关技术指标。建设工程用再生细骨料的颗粒级配需符合现行国家标准《混凝土和砂浆用再生细骨料》(GB/T 25176)的有关规定;建设工程用再生粗骨料的颗粒级配应满足现行国家标准《混凝土用再生粗骨料》(GB/T 25177)的有关规定;砌块和砖用再生骨料颗粒级配应满足现行行业标准《再生骨料应用技术规程》(JGJ/T 240)的有关规定;道路用再生骨料无机混合料的颗粒级配应满足现行行业标准《道路用建筑垃圾再生骨料无机混合料》(JC/T 2281)的有关规定;再生微粉应符合现行行业标准《混凝土和砂浆用再生微粉》(JG/T 573)的有关规定;用于再生骨料实心砖时,应满足现行行业标准《建筑垃圾再生骨料实心砖》(JG/T 505)的有关规定等。
3.4风选
《规程》提出风选系统工艺应根据装修垃圾物料特性、物料平衡、设备类型、设计产能和资源化利用要求、工艺路线等因素综合确定。
风选宜用于装修垃圾中轻物材料的分选,如木头、塑料、编织袋、纸屑、纸板、泡沫颗粒、加气块等。
分选设备工作原理可分为正压、负压和正负压一体三种。风选设备宜以正压鼓风式设备为主,适用于每小时处理量比较大、并且轻物质含量比较多的情况,同时可配置循环风装置,提高环保性能。低处理负荷、低轻物质含量可采用负压吸风式设备。负压设备优点是结构简单,造价经济,但当遇到每小时进料量较大,同时物料中轻物质含量较高时,风吸式分选机不能有效的将轻物质去除,同时由于气流控制不准确,风吸式风选机会将轻重物质全部吸走,完全不能达到分离的效果。负压吸附分离系统宜配置包含振动筛的来料松散系统,提高分选质量;并宜配置尾气净化装置,提高环保性能。高处理负荷、高轻物质含量可采用正压、负压设备联合除杂。气流的回用率越高,使用的过滤器即除尘器越小,整体的功率也就越小,相同处理量的情况下,如果气流回用70%,则可以节省60%的能耗。
当颗粒粒度一定时,密度大的颗粒沉降末速大;当颗粒密度相同时,直径大的颗粒沉降末速大。由于颗粒的沉降末速同时与颗粒的密度、粒度及形状有关,因而,在同一介质中,密度、粒度和形状不同的颗粒在特定条件下,具有相同的沉降速度。这样的相应颗粒成为等降颗粒。所以,为了提高分选效率,在风选之前需要将废物进行窄分级,或经破碎使粒度均匀后,使其按照密度差异进行分选。因此,根据目前市场调研情况及结合理论分析,将其规定为宜小于4:1。
3.5水浮选
《规程》要求水浮选适用于装修垃圾中轻物质的分选,如木块、塑料、布片、泡沫颗粒、加气混凝土等。系统工艺设计需满足水浮选的需要,及时过滤清除污水中的淤泥,保证水的循环使用,且做到没有污水外排。根据资源化利用对骨料生产的要求,可将风选和水浮选进行联合设计,灵活选择工艺路线。由于水浮选工艺的处理能力有限,在单独使用时,可多级配置以满足产能要求。
3.6磁选和涡电流分选
涡电流分选机里可以产生感应涡电流,当有色金属进入分选区时,有色在金属内部感应出涡电流的磁场与原磁场方向相反,相互排斥,将导电性金属向皮带输送的方向抛出,从而达到与非金属物质的分离,达到分选的目的。磁选和涡电流分选系统工艺需根据装修垃圾物料特性、物料平衡、物料尺寸、设备类型、设计产能、资源化利用要求和工艺路线等因素综合确定,工艺关键是选择配置的节点。因装修过程本身产生的有色金属垃圾较少,且由于其附加值较高,所以进厂时装修垃圾中的有色金属含量非常少,同时,由于装修垃圾进厂时一般会进行人工分拣等预处理,因此,装修垃圾分选处理工艺流程应用涡电流分选的较少。但当有色金属含量较多时,需设置涡电流分选。悬吊高度一方面既要保证物料碰撞到磁选设备;另一方面又要尽可能接近物料,提高分选效率和质量。根据市场调研及结合生产实际提供的经验参考值,高于物料上表面150~250mm,具体可根据物料特性、设备类型、布置位置等因素综合确定。
3.7智能及人工分选智能
分选工艺可根据分选质量要求、分选效率、进入设备前的物料特性等合理选择。当产量要求高于单台智能分选设备处理能力时,可采用多台智能分选机联合使用。人工智能识别技术包含识别物料的颜色、亮度、物料尺寸、物料材质等。智能分选处理粒径根据配置节点的不同而不同,粒径越大,分离效率越高。不同的分选原理和实现方法对粒径的影响也不相同。当采取机械臂抓取的方法进行处理,具有较高的处理能力,最大分拣物品重量可达几十公斤的重物,每小时可达到几千次的抓取频率,对于物料粒径的要求较宽;但综合考虑分选质量、分选效率以及与其他流程的配合,其粒径宜小于200mm,抓取频率宜大于1500次/h,具体可根据配置节点、处置产能、进料特性选择设备的抓取频率和机械臂的数量。
人工分选各条款的制定参考了现行行业标准《固定式建筑垃圾处置技术规程》(JC/T 2546)的有关规定。
3.8辅助系统
装修垃圾分选系统成套装备需具有数字化智能系统,一方面可提高生产效率和智能化水平,降低劳动强度;另一方面可降低人工配置,进而降低生产成本。
4.运行与维护
要保证整套分选工艺设备能高效、稳定、安全运行,并保证设备的使用寿命,需加强运行过程管理和维护保养。对运行和维护两个方面的主要内容进行了规定,各条款内容可为装修垃圾精细化分选工艺流程设计提供一定的参考。但因各地装修垃圾物料特性、分类收集标准要求、资源化利用途径和技术水平、地方政策法规等因素的差异,均会影响精细化分选工艺流程设计,因此,在满足本规程的基础上,可依据具体情况灵活设计,以实现装修垃圾最大资源化利用的目的,可以目前常见的工艺情况作为参考:
(1)装修垃圾分选处置规模为15~20万t/年的工艺流程,经该工艺流程分选后的轻物质,可根据资源化利用要求,通过人工分选或智能分选作进一步精细化分拣。
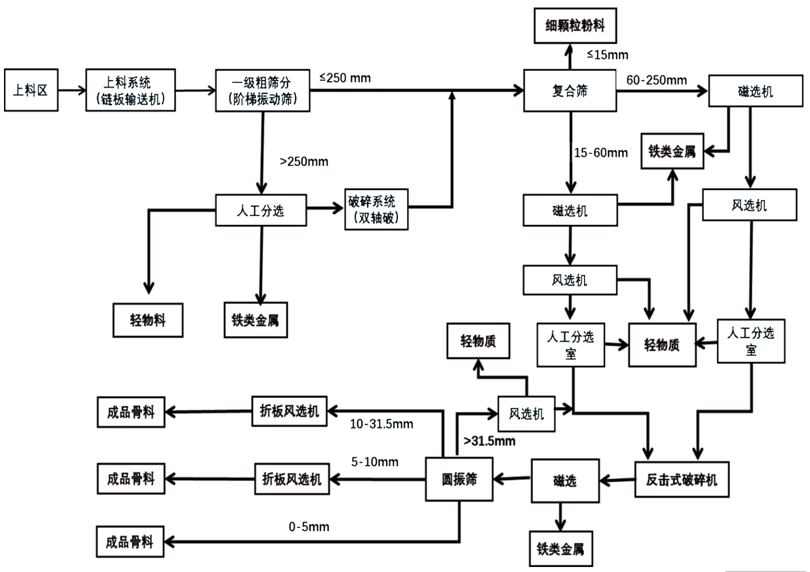
(2)装修垃圾分选处置规模为30~40万t/年的工艺流程见图2。
图2 装修垃圾处置工艺流程(30-40万t/年)
03 结语
本文总结了我国装修垃圾分选的实践经验,同时参考了国外先进技术法规、技术标准。本文以先进性、科学性和协调性的原则,梳理标准内容,使标准具有良好的可操作性。由于目前分选工艺设备和分选后材料的应用技术差距较大,使得分选工艺差距也比较大,本文未能对所有的分选技术进行一一罗列,仅对共性的部分进行了研究。
未来,随着技术的进步和政策的推动,装修垃圾精细化分选技术将进一步完善,为循环经济和“无废城市”建设提供重要保障。





